產品分類一覽
負壓吸送式氣力輸送系統
- 負壓吸送式氣力輸送系統
- 所屬類目:負壓氣力輸送
- 產品亮點:
負壓吸送式氣力輸送系統介紹
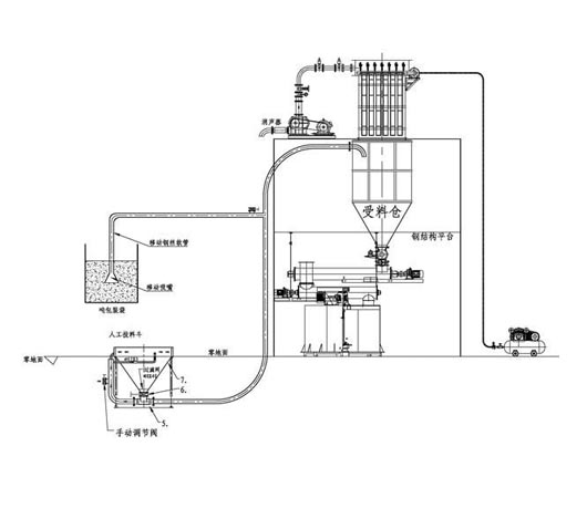
負壓吸送式是高壓離心風機或者羅茨真空泵為動力源,利用真空將散裝粉粒體物料用負壓氣流吸送到指定的粉倉,該系統適用于短距離、物料溫度高、多點卸料的操作。由于輸送過程全部是在密閉的負壓管道中完成,所以在輸送線路上不會產生任何泄漏和污染,尤其適用于有嚴格泄漏污染要求的有害物質的輸送。輸送系統既可以單點供料,也可以多點供料,工藝布置靈活方便。

負壓吸送式氣力輸送系統原理
負壓吸送式氣力輸送一般用羅茨真空泵或高壓離心風機作動力源,將管路及罐式倉抽成一定的真空狀 態,促成進風口在大氣壓的作用下形成物料粉粒料與氣體的兩相流,經輸送管道輸入旋風 分離器。兩相流在旋風分離器內由于離心力及重力作用下,使大部分物料與氣體分離。少 量的物料與氣體進入除塵器,通過濾袋作用使粉料與氣體分離。氣體排入大氣。
負壓吸送式氣力輸送系統特點
負壓吸送式氣力輸送系統由為分離器,吸嘴(分固定式吸嘴和可移動式吸嘴),卸料器,真空泵,閥門及管件,控制系統等。其主要特點有:
1、環保的可靠性好,管路內的粉塵不會泄漏于環境;
2、設備的制造、維護要求低,工人的可操作性強;
3、使用的壓力(真空度)小,安全性高;
4、氣體(一般為氣體)取自大氣,氣體的溫度即為當時當地的氣溫,對熱敏性物料尤 為適宜;
5、輸送為連續式、亦可間斷,管道內無積存;
6、易實現多點進料,多點卸料的輸送工程目標;
7、氣體動力源一般為離心風機、羅茨風機(泵),使用壽命長;
8、適宜短距離輸送,一般不超過100m;對工藝過程中的輸送尤為適宜;
9、對輸送物料的適應性強,粉料、顆粒料均可順利輸送。
